https://www.canonnews.com ¿¡ °ÔÀçµÈ ij³íÀÇ ¼¾¼ ¾ÈÁ¤È ±â¼ú ƯÇã¿¡ °üÇÑ ³»¿ëÀÌ´Ù.
[¿ø¹® ¸µÅ©&¿ä¾à]
Canon patent application on sensor stablization
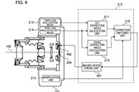
ÀÌ Æ¯Çã´Â ij³íÀÌ µåµð¾î ¼¾¼ ¼Õ¶³¸² º¸Á¤ ±â¼ú µµÀÔÀ» °ËÅäÁßÀÓÀ» º¸¿©ÁÖ°í ÀÖ´Ù.

´ÙÀ̾î±×·¥ÀÇ ÆÄÆ® 402´Â ¼¾¼¸¦ ±¸µ¿ÇÏ´Â ±â±¸À̸ç 401Àº ·Ñ º¸Á¤°¢À» ±âº»À¸·Î ÀåÄ¡ÀÇ È¸Àü ±¸µ¿·®ÀÇ ¸ñÇ¥°ªÀ» »êÃâÇÑ´Ù. ¿¬»êµÈ ½ÃÇÁÆ® ±¸µ¿·® ¸ñÇ¥°ª°ú ȸÀü ±¸µ¿ÀÇ ¸ñÇ¥°ª¿¡ ±âÃÊÇÏ¿© ±¸µ¿ ±â±¸ºÎÀÎ 402°¡ ¼¾¼¸¦ À̵¿½ÃÄÑ Èçµé¸² º¸Á¤ ¹× ±â¿ï±â º¸Á¤À» ¼öÇàÇÏ´Â ¹æ½ÄÀÌ´Ù.
ÀÌ Æ¯Çã À̹ÌÁö´Â ·»Áî°íÁ¤½Ä ÆÄ¿ö¼¦ ½ºÅ¸ÀÏÀÇ Ä«¸Þ¶ó¸¦ º¸¿©ÁÖ°í ÀÖÁö¸¸ DSLRÀ̳ª ¹Ì·¯¸®½º¿¡µµ ÀÀ¿ëÇÒ ¼ö ÀÖÀ» °ÍÀ¸·Î ±â´ëµÈ´Ù.































ÃÖ±Ù Ä¿¹Â´ÏÆ® ¸®½ºÆ®